Funktionsweise Hupe Käfer 1958er Modell

Verkabelung, Beleuchtung, Radio & Sound - ob auf 6V oder 12V
Antworten
Asphaltkultur
Beiträge: 12
Registriert: Mo 23. Mai 2016, 17:57
Käfer: 1958er VW Käfer Export
Fahrzeug: 1965er FORD Mustang Cabriolet
Fahrzeug: 1988er Vespa P200E
Fahrzeug: 2004er Audi A6 Avant

Funktionsweise Hupe Käfer 1958er Modell

Beitrag von Asphaltkultur »

Hallo Käfergemeinde,

technische Frage Nummer 2:

Meine Hupe hupt nicht mehr. Hupe selber ist i.O.. Auch an dem Schleifkontakt kommen 6V an. In der Lenksäule liegt ja zudem ein Kabel, dass oben an dem Hupenkontakt angeschlossen ist. Ich verstehe die Technik so, dass über den Schleifkontakt der Saft aus dem Sicherungskasten / Batterie oder woher auch immer auf die Lenksäule gegeben wird und dann auf das dicke blaube Kabel geschickt wird, dass in der Lenksäule selber liegt. Drücke ich nun die Hupe, lenke ich den Saft auf die eigentliche Lenksäule, die Masse führt. Dummerweise kommt nur an dem blauen Kabel nix an. Ich vermute den Fehler zwischen Schleifkontakt und Ausgang blauem Kabel Lenksäule. Hat damit jemand Erfahrung? Muss ich dafür nun die LEnksäule rausrupfen, um das Kabel wieder zu flicken? Hat jemand Tipps?

Bin für alles dankbar,
Grüße,
Chris
Benutzeravatar
Fuss-im-Ohr
Beiträge: 6649
Registriert: So 27. Jan 2013, 12:06
Käfer: (o\_|_/o) 1200er Bj.69 mit Strom
Käfer: (o\_|_/o) 1200er Bj.84 als Ersatzteileträger
Karmann: {O o| |o O} Typ 34 Bj.66
Wohnort: PAF-Vohburg a.d.Donau

Re: Funktionsweise Hupe Käfer 1958er Modell

Beitrag von Fuss-im-Ohr »

das stimmt so leider nicht.
+ liegt direkt an der Hupe an und der Draht zum Lenkrad wird am Schleifring auf Masse durchgeschalten
wenn an deiner Lenkstange keine Masse ist ist meist die Verbindung (Gummi) zwischen Lenkgetriebe und Lenkstange unterbrochen
siehe auch hier:
http://bugfans.de/forum/elektrik/kafer- ... it=%20hupe

Gruss Jürgen

P.S. es gibt auch Hardyscheiben (so heist die Gummischeibe) auch Strom leitend, darauf würde ich mich aber nicht verlassen
„Furcht führt zu Wut, Wut führt zu Hass und Hass führt zu unsäglichem Leid.“
Asphaltkultur
Beiträge: 12
Registriert: Mo 23. Mai 2016, 17:57
Käfer: 1958er VW Käfer Export
Fahrzeug: 1965er FORD Mustang Cabriolet
Fahrzeug: 1988er Vespa P200E
Fahrzeug: 2004er Audi A6 Avant

Re: Funktionsweise Hupe Käfer 1958er Modell

Beitrag von Asphaltkultur »

Nabend Jürgen,

danke für den Tipp, aber das kapiere ich noch nicht ganz.

Am Schleifkontakt liegen 6V an. Das habe ich gemessen. Diese sollte doch der Schleifkontakt auf die Lenksäule übertragen. So meine Vermutung, die Du ja auch bestätigt hast. Wenn ich nun aber an der Lenksäule die Spannung messen will, dass ist da nix! Und wenn ich von Lenksäule rede, dann prüfe ich hier in erster Linie die Sechskantschraube, die das Lenkrad hält. Müsste hier nicht ebenfalls 6V anliegen? Und wenn ja, wie kommen die über den Schleifkontakt dahin? Ist die komplette LEnksäule auf 6V?
Benutzeravatar
Fuss-im-Ohr
Beiträge: 6649
Registriert: So 27. Jan 2013, 12:06
Käfer: (o\_|_/o) 1200er Bj.69 mit Strom
Käfer: (o\_|_/o) 1200er Bj.84 als Ersatzteileträger
Karmann: {O o| |o O} Typ 34 Bj.66
Wohnort: PAF-Vohburg a.d.Donau

Re: Funktionsweise Hupe Käfer 1958er Modell

Beitrag von Fuss-im-Ohr »

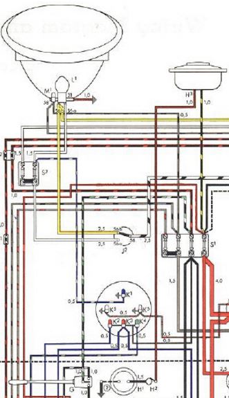
hier mal die Schaltpläne

du misst die + 6V "durch" die Hupe durch. Da die Hupe einen sehr kleinen Widerstand hat registriert das Messgerät gar nicht das dort auch noch eine Hupe ist.
deine Aussage bestärigt mir die Vermutung das die Masse an der Lenksäule fehlt. Wenn du einen Draht zur Hand hast hol dir doch mal die Masse zur Lenksäule von wo anders her, an der Türe findet sich meist was leitendes.

evtl wird es durch einen Plan deutlicher

http://www.oldbug.de/werkstatt/schaltpl ... n0857.html
http://www.oldbug.de/werkstatt/schaltpl ... h0857.html
http://www.oldbug.de/werkstatt/schaltpl ... t0857.html

Gruss Jürgen
„Furcht führt zu Wut, Wut führt zu Hass und Hass führt zu unsäglichem Leid.“
Asphaltkultur
Beiträge: 12
Registriert: Mo 23. Mai 2016, 17:57
Käfer: 1958er VW Käfer Export
Fahrzeug: 1965er FORD Mustang Cabriolet
Fahrzeug: 1988er Vespa P200E
Fahrzeug: 2004er Audi A6 Avant

Re: Funktionsweise Hupe Käfer 1958er Modell

Beitrag von Asphaltkultur »

Hallo Jürgen,

danke für die Pläne. Das hilft in der Tat weiter.

Dann nur noch eine abschließende Frage. Das Kabel, das in der Lenkradnabe sitzt und zum Hupenknopf führt, wohin geht das auf der anderen Seite? Dem Plan nach müsste das das Kabel sein,dass den Saft vom Schleifkontakt hoch zum Hupenknopf führt. Ergo müsste ich ja diese Kabel auf Durchgang piepsen können zwischen kabelende Hupenknopf und Schleifkontakt, korrekt? Da kommt aber nix! Wenn das Kabel also einen weg hat, ist die Frage, wie ich das instandsetzen kann. Dazu sollte ich wissen, wo das Kabel hinführt bzw. wo es angeschlossen ist und wi eman da dran kommt. Weiß das jemand?
Benutzeravatar
oppener
Beiträge: 261
Registriert: Mo 20. Aug 2012, 19:38
Kontaktdaten:

Re: Funktionsweise Hupe Käfer 1958er Modell

Beitrag von oppener »

Asphaltkultur hat geschrieben:Hallo Jürgen,

danke für die Pläne. Das hilft in der Tat weiter.

Dann nur noch eine abschließende Frage. Das Kabel, das in der Lenkradnabe sitzt und zum Hupenknopf führt, wohin geht das auf der anderen Seite? Dem Plan nach müsste das das Kabel sein,dass den Saft vom Schleifkontakt hoch zum Hupenknopf führt. Ergo müsste ich ja diese Kabel auf Durchgang piepsen können zwischen kabelende Hupenknopf und Schleifkontakt, korrekt? Da kommt aber nix! Wenn das Kabel also einen weg hat, ist die Frage, wie ich das instandsetzen kann. Dazu sollte ich wissen, wo das Kabel hinführt bzw. wo es angeschlossen ist und wi eman da dran kommt. Weiß das jemand?

Hi

an der Lenksäule gibt es eine Gewindebuchse.

Bei mir hat dort der Schleifgraphit gefehlt, dannach hat es funktioniert.

Weiterhin gibt es an der Hardyscheibe ein Kabel, das von einer Seite zur andern geht, befestigt unter den Muttern.

Wenn das fehlt hast du auch keine oder nur schlechte Masse an der Lenksäule

Gruß Daniel
Asphaltkultur
Beiträge: 12
Registriert: Mo 23. Mai 2016, 17:57
Käfer: 1958er VW Käfer Export
Fahrzeug: 1965er FORD Mustang Cabriolet
Fahrzeug: 1988er Vespa P200E
Fahrzeug: 2004er Audi A6 Avant

Re: Funktionsweise Hupe Käfer 1958er Modell

Beitrag von Asphaltkultur »

Hallo Daniel,

ja danke für den Hinweis. Das war mir so bekannt. Ich habe auch bereits gesehen, dass an der Hardyscheibe ein Kabel von der einen zur anderen Seite führt. Das passt soweit. Auch der Schleifkontakt ist fabrikneu, dank Werk24 ;-)

Aber nochmal die Frage, wohinf ührt das Kabel? Ich habe hier ein Foto in einem anderen Threat gesehen, da läuft das Kabel runter bis zu den Hardyscheiben. Bei mir kommt unten an dem Kreuzgelenk der Lenksäule aber nix an!

Ich bin am Rätseln!
Questus
Beiträge: 641
Registriert: Di 19. Aug 2014, 16:32
Fahrzeug: FORD F 100 shortbed stepside von 53
Wohnort: in Stormarn, das ist oben in SH

Re: Funktionsweise Hupe Käfer 1958er Modell

Beitrag von Questus »

da muss man nicht rätseln :roll:


MASSE Lenksäule geht an die selbe über die Gummischeibe......

Hupenknopf Klemmbügel brückt diese in den Knopp H1,
Du drückst da drauf, Kontakt zu, aus dem Knopp geht das Kabelchen zum Schleifring H2
Am Schleifring ist Kabel zur Hupe (nun getastet MASSE)
an der Hupe otherside liegt + 6 VOlt von FUSE 4 in S1, Hupe hupt, Stromkreis zu

:lol:

bei dem was Du irgendwo gesehen hast, hat ein Bastler ein Kabel in der Säule verlegt
weil er den Schleifring nicht ersetzen wollte, wenn Du das auch machst, musst Du Dich nicht wundern,
wenn Dein Kabelsalat beim Wickeln tüdelt und Du bei PLAZA in die Scheibe bretterst :angry-cussingblack:

selbst schuld, oder?
:character-oldtimer:

Hupe.JPG
Hupe.JPG (48.62 KiB) 5195 mal betrachtet
hol di fuchtig

QUESTUS
Antworten